Розділи
Матеріали

Гарячі точки Землі. Новий апарат NASA вловлює "надвипромінювачі" метану з космосу

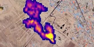
На поверхні Землі виявили понад 50 гарячих точок | Фото: выбросы метана

Нове дослідження джерел мінерального пилу вже виявило понад півсотні подібних "ран" на тілі планети.

Останні роки вчені з усього світу говорять про те, що нам терміново необхідно знизити кількість парникових газів, щоб не допустити глобального потепління та різких змін клімату, що йдуть за ним. Близько трьох парникових газів припадає на метан, який нехай і не затримується на довго в атмосфері, проте значно нагріває Землю, пише Aljazeera.

У новому дослідженні вчені NASA використовували прилад (EMIT), що дозволяє збирати дані про джерела мінерального пилу на Землі з космосу. Апарат був встановлений на борту Міжнародної космічної станції ще у липні 2022 року — відтоді EMIT сканував поверхню Землі з висоти близько 400 кілометрів, облітаючи планету раз на 90 хвилин на борту МКС.

У Фокус. Технології з'явився свій Telegram-канал. Підписуйтесь, щоб не пропускати найсвіжіші та найзахопливіші новини зі світу науки!

Вчені вважають, що використання EMIT має допомогти у боротьбі з парниковими викидами. Цей апарат здатний сканувати досить великі ділянки планети, а також фокусуватися на маленьких — наприклад, розміром з футбольне поле.

За словами адміністратора NASA Білла Нельсона, за цей короткий проміжок часу вченим вже вдалося виявити понад півсотні гарячих точок на поверхні Землі — апарат вловив як уже відомі, так і невідомі до цього моменту "супервипромінювачі" метану.

Нельсон вважає, що виявлення джерел викидів метану на планеті мають допомогти у боротьбі з ними — прилад допоможе точно визначити місце розташування та проблему вдасться усунути і її зачатку.

Спочатку EMIT було розроблено для визначення мінерального складу пилу, що видувався в атмосферу Землі. Проте спектрометр з функцією візуалізації настільки добре себе зарекомендував, що вчені вирішили використати його для пошуку джерел викидів метану.

Серед нових джерел викиду метану названо 12 шлейфів нафтогазової інфраструктури в Туркменістані. Деякі з цих шлейфів сягають більш ніж на 30 кілометрів. Ці 12 шлейфів викидають метан зі швидкістю понад 50 тисяч кілограмів на годину, це можна порівняти з викидами газового родовища в каньйоні Алісо у 2015 році.

Іншими новими гарячими точками на тілі Землі також стали нафтове родовище в Нью-Мексико та Іранський комплекс з переробки відходів. Метанові шлейфи у цих точках досягають близько 5 кілометрів і викидають газ зі швидкістю близько 29 тисяч кілограмів на годину.

Зазначимо, що метан є побічним продуктом розкладання органічного матеріалу та основним компонентом природного газу. У порівнянні з вуглекислим газом метан не здатний затримуватися в атмосфері планети на століття, проте його здатність утримувати тепло приблизно в 80 разів вище, ніж у CO2. Це робить його дуже небезпечним.

Раніше Фокус писав про те, що Нова Зеландія першою запровадила податок на відрижку худоби — місцеві фермери, м'яко кажучи, не оцінили ідею уряду.